The ISL1550 is a dual operational amplifier intended to be used as a differential line driver. ISL1550s high bandwidth and low distortion performance enables the support of VDSL2 8b, 17a and 30a modem applications.
This device features a high current drive capability of ±750mA required to drive large voltage peaks into heavy loads. In Central Office (CO) applications, the driver achieves a typical Missing Band Power Ratio (MBPR) of
-66dBc in VDSL2 8b upstream (US) 1 band and MBPRs of -61dBc and -60dBc in VDSL2 17a US1 and US2 respectively.
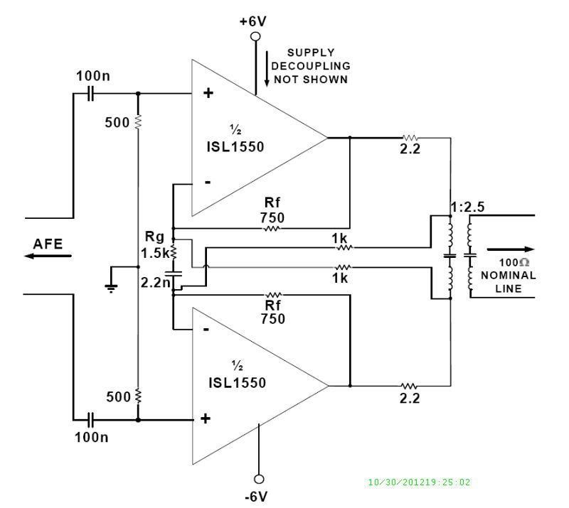
The ISL1550 has two bias current control pins (C0, C1) to allow for four power settings (disable, low, medium, high). The VDSL modem DSP configures the line drivers power setting based on the desired mode of operation. The line driver operates on a nominal single +12V or a dual ±6V supplies with bias current in active mode between 15mA to 32mA, depending on its power setting. The ISL1550s gain setting is configurable at the application level by setting the Rf and Rg resistor values. The surge current handling of ISL1550 has been enhanced to allow ITU-T K.20 and GR1089 compliance with minimal external surge protection circuitry.
The ISL1550 is available in the thermally-enhanced, Pb-free RoHS compliant 16 Ld QFN package and is specified for operation over the full -40°C to +85°C temperature range.
Key Features
- 20dBm output power capability
- Drives up to ±750mA from a +12V supply
- 18VP-P differential output drive into 20Ω
- -89dBc typical driver output distortion at full output at 200kHz, 12VP-P differential
- -61dBc US1, -60dBc US2 avg. MBPR 17a
- Supply range: ±4.0V to ±6.6V, +8.0V to +13.2V
- Thermal shutdown
- K.20, GR-1089 Surge Robustness Validated
Applications
- VDSL2 Profiles: 8MHz, 17MHz, and 30MHz


Order Information| Part Number | Package Type | Weight(g) | Pins | MSL Rating | Peak Temp (°C) | RoHS Status |
|---|
|
| ISL1550IRZ | 16 Ld QFN | 0.043 | 16 | 1 | 260 | RoHS |
|
|
| ISL1550IRZ-T13 | 16 Ld QFN T+R | 0.043 | 16 | 1 | 260 | RoHS |
|
|
| ISL1550IRZ-T7 | 16 Ld QFN T+R | 0.043 | 16 | 1 | 260 | RoHS |
|
|