AAT2610 Seven-Channel PMU for Digital Still Cameras
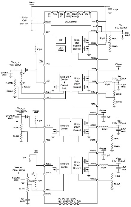
The AAT2610 is a highly integrated power management solution specifically suited for Digital Still Camera (DSC) systems, featuring seven DC-DC switching regulators for maximum operating efficiency. The input operating voltage range is 1.6 to 5.5V, making the device an ideal solution for 1-cell Li-ion batteries, 2-cell alkaline batteries, and USB and regulated AC-DC wall adapters. All seven DC-DC switching regulators feature high efficiency light load operating mode to extend battery life while in low power standby state. Three different DC-DC building blocks provide maximum design flexibility: a boost (step-up) DC-DC controller with an output voltage range of 3.0V to 5.5V and a current mode control buck (step-down) or boost (step-up) DC-DC controller with an output voltage range of 2.5V to the step-up converter (SU) output voltage and buck output range of 0.6V to VIN. Dual current mode control synchronous buck regulators provide low voltage, low noise outputs required for system logic and memory. Output voltage range is 0.6V to VIN. The Auxiliary 1 boost (step-up) is ideally suited for LCD backlight and can drive 1-6 white LEDs up to a maximum of 30mA with ±10% accuracy. PWM input controls LED dimming across the frequency range from 10% to 100% duty cycle. The integrated OVP and SCF feature protects the device from open-circuit LED conditions. The Auxiliary 2 boost (step-up) and Auxiliary 3 buck-boost (inverting) output provide low noise (≤30mVpp) +15V and -7.5V outputs for CCD loads. An expensive transformer is not required. No external MOSFETs and low profile TQFN55-40L package are ideal to save space for DSC solution. Integrated, low RDS(ON) power MOSFETs provide output voltages from 0.6V to 16VDC and an inverting output up to -10V. The high switching frequency ensures small external filtering components. Internal compensation is provided for optimum transient performance and minimum application design effort.
技术特性
- Input Voltage Range 1.6 to 5.5V
- 1-Cell Li-ion, 2-Cell Alkaline
- Adapter or USB Inputs
- 7 Channel up to 96% High Efficiency DC/DCs
- Adjustable Output
- 4 Channel Synchronous Rectification
- Light Load Mode for High Efficiency
- <1μA Total Quiescient Current
- Current Mode Control
- Fast, Stable Transient Response
- No External Compensation
- Current Limit for Internal MOSFET Protection
- High Frequency 1.5MHz System Clock
- High Voltage Series LED Driver
- 1 to 6 White LEDs
- Up to Maximum 30mA LED Current
- External Schottky Diode
- ±10% Accuracy Current Sink
- ntegrated OVP
- PWM Dimming: 1k to 30kHz, 10 to 100% Duty Cycle
- Step-Up and Inverting Outputs for CCD
- Low Noise Outputs
- Transformerless Inverter Output
- Flexible Sequencing Implementation
- Independent Enable Control
- 10ms Pre-Programmed Buck or Boost Delay
- Integrated Soft-Start
- Over-Voltage and Over-Temperature Protection
- Pb-free TQFN55-40L Package
- Temperature Range: -40°C to +85°C
|
应用领域 APPLICATION
- DSCs and DVCs
- MP3 Players
- PMP
订购信息 Ordering Information
AAT2610 典型应用

|